Калуга
Re: Калуга
#2911To phelka_2011 еще раз спасибо! Я так понял, что только поездом, а как таковых электричек нет. Изучаю теперь расписание поездов из Калуги.
-
- Участник
- Сообщения: 86
- Зарегистрирован: 09 дек 2011, 16:54
#2912
Есть еще автобус Москва-Брянск, но, кажктся он в Калугу не заходит, едет через Обнинск. Из Обнинска, кстати, много автобусов на Брянск идет.
#2913
http://rasp.yandex.ru/thread/emptyA_f96 ... om=9623377Подскажите пожалуйста не местному как добраться из Калуги до Брянска.
- snaiper1960
- Заслуженный участник
- Сообщения: 1630
- Зарегистрирован: 25 авг 2009, 00:43
- Контактная информация:
#2914
Госдума продлила сроки бесплатной приватизации жилья до 2015 года
Показать текст
http://www.rg.ru/2013/02/19/privatizacia-anons.html

"Не мотай на ус то, что тебе вешают на уши!"
#2915
а куда бы они делись и кто бы сомневался . Государству выгодно , что бы всё было частным , так хлопот меньше. Хотя они уже за общедомовые со всех одинаково стригут и с собственников и с нанимателей , хотя по логике не должны , ведь всю жизнь не платили такие расходы ,. а теперь чего вдруг? Видетели они закон приняли , а нас они спросили? ведь они от нашего имени избраннички действуют , впереди видимо теперь общеуличные и дворовые, общегородские за освещение и уборку , ну и так далее.Госдума продлила сроки бесплатной приватизации жилья до 2015 года
Вообще не понятно куда прокуратура смотрит с такими законами!? Как то раз Домалинк прислал квитанции с увеличенными платежами , ну что то типо предоплаты за 2 месяца . так прокуратура завернула такое их решение . А тут почему то я должен платить какие то общедомовые расходы , вот всю жизнь их почему то мог кто то ( государство) оплачивать , эта же их земля и дом , да и линии все их , а теперь вот они проснулись и решили убрать халяву, ладно бы цены на тарифы не росли ещё при этом. Так что 2015 это возможно ещё не последнее продление .
#2916
для тех, кто собирает справки для приватизации - теперь не нужно отправлять письмо ни в ЦТУИО ни в СТУИО, а просто ПРИЙТИ В ОБЛАСТНОЙ ВОЕНКОМАТ в Калужское джо И НАПИСАТЬ ЗАЯЛЕНИЕ - ОНИ САМИ ОТПРАВЛЯЮТ ТУДА ЗАПРОС НА "ОТКАЗНОЕ ПИСЬМО". У НИХ ЖЕ ПОТОМ И ЗАБИРАЕТЕ.
Недаром люди говорят: "Владеющий информацией - владеет миром!!!
- snaiper1960
- Заслуженный участник
- Сообщения: 1630
- Зарегистрирован: 25 авг 2009, 00:43
- Контактная информация:
#2917
Коллеги!
Кто поможет "въехать" в систему расчета за отопление (тепловую энергию), буду благодарен.
Очень меня напрягла сумма по отоплению в январе в 3.355,46 рублей. И я заинтересовался, как и откуда она взялась. Благо поставщик услуги по теплу в Калуге один - МУП "Калугатеплосеть", тариф приблизительно равный и суммы вроде ДОЛЖНЫ начисляться единым способом и по единой формуле.
Благо есть у меня возможность сравнить квитанции по разным районам.
Вот берем квитанцию за январь по н.п. Дубрава. Там четко расписан порядок начисления за отопление. Итак в самой квитанции внизу находим следующее:
*1) Цена за отопление 1 кв.м. =(норматив расхода тепла на 1 кв.м. в мес.) х (тариф) = 0,0257143 Гкал/кв.м х 1544,29= 39,7103
Теперь эту сумму в таблице умножают на площадь квартиры (на Дубраве это 47,60) и получают сумму по тарифу (начислено за месяц) равную 1890.21 руб.:
47,60 кв.м х 39,7103=1890 руб. 21 коп.
Что я увидел по Фомушинской квитанции:
*1) Цена за отопление 1 кв.м. не прописано и берут непонятный количество/ед.измер, равный почему то 2,17282 и умножают его на тот же тариф (1544,29). Про площадь ни-ни. В итоге получаю за месяц: 3355,46.
Теперь беру и считаю по формуле с Дубравской квитанции, где все разжевано: итак высчитываю:
*1) Цена за отопление 1 кв.м. =(норматив расхода тепла на 1 кв.м. в мес.) х (тариф) = 0,0217282 Гкал/кв.м х 1544,29= 33.5546
И это цена за отопление 1 кв.м. И далее ее нужно умножать на то самое количество кв.м в квартире, а не тупо вписывать в квитанции за оплату.
Считаю дальше: 59,60 кв.м. х 33,5546=1999 руб. 85 коп.
Вот этого расчета с умножением на количество кв.м. почему то нет? Завтра на сутках, а вот через день оборву телефон в этой МУП "Калугатеплосеть" - почему разные УК по разному считают. Или это наши деньги к рукам чужим "прилипают". Кто может ясность внести, коллеги?
Добавлено спустя 38 минут 31 секунду:
Вот на тлф. снял для большей ясности по неясности
Добавлено спустя 8 минут 12 секунд:
3.355 руб.46 коп. (что начислили) - 1.999 руб. 85 коп. (что расчитал по Дубравской формуле) = 1.355 руб. 61 коп. И это сумма переплаты с одного
Где "зарыта" собака?
Кто поможет "въехать" в систему расчета за отопление (тепловую энергию), буду благодарен.
Очень меня напрягла сумма по отоплению в январе в 3.355,46 рублей. И я заинтересовался, как и откуда она взялась. Благо поставщик услуги по теплу в Калуге один - МУП "Калугатеплосеть", тариф приблизительно равный и суммы вроде ДОЛЖНЫ начисляться единым способом и по единой формуле.
Благо есть у меня возможность сравнить квитанции по разным районам.
Вот берем квитанцию за январь по н.п. Дубрава. Там четко расписан порядок начисления за отопление. Итак в самой квитанции внизу находим следующее:
*1) Цена за отопление 1 кв.м. =(норматив расхода тепла на 1 кв.м. в мес.) х (тариф) = 0,0257143 Гкал/кв.м х 1544,29= 39,7103
Теперь эту сумму в таблице умножают на площадь квартиры (на Дубраве это 47,60) и получают сумму по тарифу (начислено за месяц) равную 1890.21 руб.:
47,60 кв.м х 39,7103=1890 руб. 21 коп.
Что я увидел по Фомушинской квитанции:
*1) Цена за отопление 1 кв.м. не прописано и берут непонятный количество/ед.измер, равный почему то 2,17282 и умножают его на тот же тариф (1544,29). Про площадь ни-ни. В итоге получаю за месяц: 3355,46.
Теперь беру и считаю по формуле с Дубравской квитанции, где все разжевано: итак высчитываю:
*1) Цена за отопление 1 кв.м. =(норматив расхода тепла на 1 кв.м. в мес.) х (тариф) = 0,0217282 Гкал/кв.м х 1544,29= 33.5546
И это цена за отопление 1 кв.м. И далее ее нужно умножать на то самое количество кв.м в квартире, а не тупо вписывать в квитанции за оплату.
Считаю дальше: 59,60 кв.м. х 33,5546=1999 руб. 85 коп.
Вот этого расчета с умножением на количество кв.м. почему то нет? Завтра на сутках, а вот через день оборву телефон в этой МУП "Калугатеплосеть" - почему разные УК по разному считают. Или это наши деньги к рукам чужим "прилипают". Кто может ясность внести, коллеги?

Добавлено спустя 38 минут 31 секунду:
Вот на тлф. снял для большей ясности по неясности

Добавлено спустя 8 минут 12 секунд:
3.355 руб.46 коп. (что начислили) - 1.999 руб. 85 коп. (что расчитал по Дубравской формуле) = 1.355 руб. 61 коп. И это сумма переплаты с одного

Где "зарыта" собака?
Надо разобраться и просигналитьВообще не понятно куда прокуратура смотрит с такими законами!?

"Не мотай на ус то, что тебе вешают на уши!"
#2918
На Дубраве начисляют по нормативу, а нам по фактическому потреблению. Ниже расчета есть справочная информация: Объем комм.услуг в доме, потребл. в помещениях. У нас стоит 263.93 ГКал. Эту цифру делят на общую площадь дома ( ее почему-то не указывают в квитанции,хотя я думаю должны). Получается стоимость 1 кв.м.и умножают на вашу площадь
-
- Участник
- Сообщения: 85
- Зарегистрирован: 27 сен 2012, 17:58
- Откуда: Мск
#2919
snaiper1960 Попытаюсь объяснить!
23 ноября 2009 года был принят № 261 Ф.З. Об энергосбережении, который подразумевает, что новые дома вводимые "в строй" должны быть оборудованы общедомовыми приборами учета ресурсов. В данном случае, в вашем доме скорее всего стоит узел учета тепловой энергии, который измеряет (расход теплоносителя, температуру и давление) разность между показателем тепловой энергии на подающем трубопроводе в дом, и и обратном трубопроводе (из дома). Сокращенно УУТЭ http://intellekt-avt.ucoz.ru/normal_100_7579_resize.jpg На основании этой разницы за отчетный период (определяется договором между ресурсоснабжающей организацией и потребителем /исполнителем коммунальной услуги/) ответственный человек (либо представитель УК, либо представитель ресурсоснабжающей организации) с помощью специального прибора снимают показания с данного УУТЭ за отчетный период. Далее если их снимала УК она обязана передать в ресурсоснабжающую организацию (показания вручную не изменить) эти показания, а если ресурсоснабжающая организация, то она данные должна предоставить в ЕИРКЦ г. Калуги, поскольку только ЕИРКЦ имеет право делать расчет и выставлять квитанции на оплату. Далее ЕИРКЦ производит расчет и выставляет квитанции. Потребленное тепло в вашей квартире определяют пропорционально площади вашей квартиры к общей жилой площади вашего дома и умножают на количество потребленного ресурса за расчетный период.
В данном случае, поскольку в вашей квитанции указана тепловая энергия (коммунальный ресурс) то могу заявить, что в вашем доме стоит ИТП (индивидуальный тепловой пункт) в котором тепловая энергия расходуется на: производство ГВС (горячего водоснабжения) и Отопления (коммунальной услуги). Т.е. вы в данном случае платите не только за отопление, но и за долю тепловой энергии которая пошла на производство ГВС. Проще говоря, если вы там не проживаете и не пользуетесь ГВС, то Вы все равно платите за тех, кто пользуется.
Немножко по другому: Тепловая энергия это характеристика степени нагретости воды, измеряемая в Гкал. Вода нагревает наши радиаторы и в специальном устройстве (теплообменный аппарат) подогревает холодную воду до температуры горячей воды. (50 – 70 ?С СНиП 2.04.01-85).
Поскольку в вашем платежном документе указана тепловая энергия (коммунальный ресурс) то это (с моей точки понимания права) является грубым нарушением законодательства, в частности 354 ППР Р.Ф. Поскольку, Вам как собственнику жилого помещения (нанимателю) должны предоставляться коммунальная услуга (отдельно отопление отдельно ГВС). В данном случае должен применяться п. 54 354 ППР Р.Ф. Поскольку у вас нет индивидуальной ресурсопринимающей установки то с вами не может быть заключен договор на поставку тепловой энергии. А в данном случае имеется СИСТЕМА теплопотребления в доме.
НО! есть такой момент как договор, который должен быть заключен, его и надо смотреть. Основание для расчета напрямую с теплосетью: п. 7.1. На основании решения общего собрания собственников помещений в многоквартирном доме собственники помещений в многоквартирном доме и наниматели жилых помещений по договорам социального найма или договорам найма жилых помещений государственного либо муниципального жилищного фонда в данном доме могут вносить плату за все или некоторые коммунальные услуги (за исключением коммунальных услуг, потребляемых при использовании общего имущества в многоквартирном доме) ресурсоснабжающим организациям. При этом внесение платы за коммунальные услуги ресурсоснабжающим организациям признается выполнением собственниками помещений в многоквартирном доме и нанимателями жилых помещений по договорам социального найма или договорам найма жилых помещений государственного либо муниципального жилищного фонда в данном доме своих обязательств по внесению платы за коммунальные услуги перед управляющей организацией, которая отвечает перед такими собственниками и нанимателями за предоставление коммунальных услуг надлежащего качества.
(часть 7.1 введена Федеральным законом от 04.06.2011 N 123-ФЗ)
Т.е. Управляющая компания должна брать на себя бремя за предоставление коммунальных услуг по отоплению и ГВС. Но, видимо этого не хочет.
А как по идее все должно быть?
По определению 1 калория это количество теплоты, необходимое для нагревания 1 грамма воды на 1 градус (теплотехника). Соответственно для нагревания 1000 гр или 1 кг воды на 1 градус потребуется 1000 кал.
Принимаем плотность воды 1000 кг/м3.
Итак для нагрева горячей воды до т-ры 60 градусов (проектная температура, надо узнать какая конкретно в вашем) Т-ра холодной воды 5 градусов.
Считаем 1000 кг х1000 кал х (60-5) = 0,055 Гкал
Итого стоимость ГВС = 0,055*Т(к.р.) + 1 м3 ХВС
Данные по ХВС СНиП 2,01,01-82
Получается, что УК, должна подавать сведения по тепловой энергии потраченной на производства ГВС в теплосеть, чтобы та вносила корректировку, и подавала сведения в ЕИРКЦ, только на отопление. Но этого делать крайне не удобно УК и теплосети, поскольку порождает "кассовый разрыв" поскольку УК должна платить за ТЕПЛОВУЮ ЭНЕРГИ в расчетный период обязательно, но деньги может собрать (и то не все) когда выставить счета за горячую воду собственникам /нанимателям/ квартир, т.е. по факту получает деньги задним числом.
Вот такая ситуация в Правграде. Я Уже обращался в прокуратуру, откуда мне пришел ответ в моем понимании: Мы в прокуратуре не понимаем что вы написали, поэтому ваше обращение направили в Жилищную инспекцию Калужской области, если подтвердится факт нарушения законодательства мы примем меры реагирования.
Так же кому интересно: ШКОЛА по улице 65 лет Победы будет построена и введена в эксплуатацию в 2016 году.
Добавлено спустя 9 минут 37 секунд:
Вот кстати всем: http://yadi.sk/d/HkS-xKq52mmcc
23 ноября 2009 года был принят № 261 Ф.З. Об энергосбережении, который подразумевает, что новые дома вводимые "в строй" должны быть оборудованы общедомовыми приборами учета ресурсов. В данном случае, в вашем доме скорее всего стоит узел учета тепловой энергии, который измеряет (расход теплоносителя, температуру и давление) разность между показателем тепловой энергии на подающем трубопроводе в дом, и и обратном трубопроводе (из дома). Сокращенно УУТЭ http://intellekt-avt.ucoz.ru/normal_100_7579_resize.jpg На основании этой разницы за отчетный период (определяется договором между ресурсоснабжающей организацией и потребителем /исполнителем коммунальной услуги/) ответственный человек (либо представитель УК, либо представитель ресурсоснабжающей организации) с помощью специального прибора снимают показания с данного УУТЭ за отчетный период. Далее если их снимала УК она обязана передать в ресурсоснабжающую организацию (показания вручную не изменить) эти показания, а если ресурсоснабжающая организация, то она данные должна предоставить в ЕИРКЦ г. Калуги, поскольку только ЕИРКЦ имеет право делать расчет и выставлять квитанции на оплату. Далее ЕИРКЦ производит расчет и выставляет квитанции. Потребленное тепло в вашей квартире определяют пропорционально площади вашей квартиры к общей жилой площади вашего дома и умножают на количество потребленного ресурса за расчетный период.
В данном случае, поскольку в вашей квитанции указана тепловая энергия (коммунальный ресурс) то могу заявить, что в вашем доме стоит ИТП (индивидуальный тепловой пункт) в котором тепловая энергия расходуется на: производство ГВС (горячего водоснабжения) и Отопления (коммунальной услуги). Т.е. вы в данном случае платите не только за отопление, но и за долю тепловой энергии которая пошла на производство ГВС. Проще говоря, если вы там не проживаете и не пользуетесь ГВС, то Вы все равно платите за тех, кто пользуется.
Немножко по другому: Тепловая энергия это характеристика степени нагретости воды, измеряемая в Гкал. Вода нагревает наши радиаторы и в специальном устройстве (теплообменный аппарат) подогревает холодную воду до температуры горячей воды. (50 – 70 ?С СНиП 2.04.01-85).
Поскольку в вашем платежном документе указана тепловая энергия (коммунальный ресурс) то это (с моей точки понимания права) является грубым нарушением законодательства, в частности 354 ППР Р.Ф. Поскольку, Вам как собственнику жилого помещения (нанимателю) должны предоставляться коммунальная услуга (отдельно отопление отдельно ГВС). В данном случае должен применяться п. 54 354 ППР Р.Ф. Поскольку у вас нет индивидуальной ресурсопринимающей установки то с вами не может быть заключен договор на поставку тепловой энергии. А в данном случае имеется СИСТЕМА теплопотребления в доме.
НО! есть такой момент как договор, который должен быть заключен, его и надо смотреть. Основание для расчета напрямую с теплосетью: п. 7.1. На основании решения общего собрания собственников помещений в многоквартирном доме собственники помещений в многоквартирном доме и наниматели жилых помещений по договорам социального найма или договорам найма жилых помещений государственного либо муниципального жилищного фонда в данном доме могут вносить плату за все или некоторые коммунальные услуги (за исключением коммунальных услуг, потребляемых при использовании общего имущества в многоквартирном доме) ресурсоснабжающим организациям. При этом внесение платы за коммунальные услуги ресурсоснабжающим организациям признается выполнением собственниками помещений в многоквартирном доме и нанимателями жилых помещений по договорам социального найма или договорам найма жилых помещений государственного либо муниципального жилищного фонда в данном доме своих обязательств по внесению платы за коммунальные услуги перед управляющей организацией, которая отвечает перед такими собственниками и нанимателями за предоставление коммунальных услуг надлежащего качества.
(часть 7.1 введена Федеральным законом от 04.06.2011 N 123-ФЗ)
Т.е. Управляющая компания должна брать на себя бремя за предоставление коммунальных услуг по отоплению и ГВС. Но, видимо этого не хочет.
А как по идее все должно быть?
По определению 1 калория это количество теплоты, необходимое для нагревания 1 грамма воды на 1 градус (теплотехника). Соответственно для нагревания 1000 гр или 1 кг воды на 1 градус потребуется 1000 кал.
Принимаем плотность воды 1000 кг/м3.
Итак для нагрева горячей воды до т-ры 60 градусов (проектная температура, надо узнать какая конкретно в вашем) Т-ра холодной воды 5 градусов.
Считаем 1000 кг х1000 кал х (60-5) = 0,055 Гкал
Итого стоимость ГВС = 0,055*Т(к.р.) + 1 м3 ХВС
Данные по ХВС СНиП 2,01,01-82
Получается, что УК, должна подавать сведения по тепловой энергии потраченной на производства ГВС в теплосеть, чтобы та вносила корректировку, и подавала сведения в ЕИРКЦ, только на отопление. Но этого делать крайне не удобно УК и теплосети, поскольку порождает "кассовый разрыв" поскольку УК должна платить за ТЕПЛОВУЮ ЭНЕРГИ в расчетный период обязательно, но деньги может собрать (и то не все) когда выставить счета за горячую воду собственникам /нанимателям/ квартир, т.е. по факту получает деньги задним числом.
Вот такая ситуация в Правграде. Я Уже обращался в прокуратуру, откуда мне пришел ответ в моем понимании: Мы в прокуратуре не понимаем что вы написали, поэтому ваше обращение направили в Жилищную инспекцию Калужской области, если подтвердится факт нарушения законодательства мы примем меры реагирования.
Так же кому интересно: ШКОЛА по улице 65 лет Победы будет построена и введена в эксплуатацию в 2016 году.
Добавлено спустя 9 минут 37 секунд:
Вот кстати всем: http://yadi.sk/d/HkS-xKq52mmcc
мало кто хочет добиваться своего в полном объеме и от этого становится грустно
- snaiper1960
- Заслуженный участник
- Сообщения: 1630
- Зарегистрирован: 25 авг 2009, 00:43
- Контактная информация:
#2920
Andrey_XXI,
Большое Вам спасибо за разъяснение этих тонкостей по расчетам. Действительно, сразу и не вникнешь во все эти тонкости! Только вот удивляет все же - почему такие разные суммы, казалось бы, за одну услугу, в разных домах но в одном регионе. Кстати, за ГВС в январе за куб брали как за холодную воду...
И, предчуствие,- что без жилинспекции, в дальнейшем не обойтись.
Большое Вам спасибо за разъяснение этих тонкостей по расчетам. Действительно, сразу и не вникнешь во все эти тонкости! Только вот удивляет все же - почему такие разные суммы, казалось бы, за одну услугу, в разных домах но в одном регионе. Кстати, за ГВС в январе за куб брали как за холодную воду...
И, предчуствие,- что без жилинспекции, в дальнейшем не обойтись.
"Не мотай на ус то, что тебе вешают на уши!"
-
- Участник
- Сообщения: 85
- Зарегистрирован: 27 сен 2012, 17:58
- Откуда: Мск
#2921
НЕТ!!! В данном случае у Вас в ДУБРАВЕ КОММУНАЛЬНАЯ УСЛУГА в виде ОТОПЛЕНИЯ, за него вы и платите по нормативу, поскольку нет общедомового прибора учета. А в случае по ул. Фомушина Вы платите за КОММУНАЛЬНЫЙ РЕСУРС в виде тепловой энергии, который на общедомовом имуществе дома превращается в КОММУНАЛЬНУЮ УСЛУГУ.
Вот схема как происходит оплата: http://fotki.yandex.ru/users/zakupki50/ ... 06/?page=5 Это схема подачи теплоносителя: http://fotki.yandex.ru/users/zakupki50/ ... 05/?page=5
Итак на примере: В вашем доме по ул. Фомушина стоит узел учета тепловой энергии (теплосчетчик на весь дом) который регистрирует показания тепловой энергии. Т.е. разница между подачей и обраткой. При этом система закрытая, т.е. вода из трубы которая входит в дом, в доме не расходуется. Тепловая энергия приходит в дом в одной трубе, далее она в специальных устройствах (теплообменных аппаратах, в народе бойлерах) нагревает холодную воду до горячей, и холодную воду до отопления.
Весь процесс передачи тепла на нагрев холодного участка называется теплосъемом.
Отопление.
В данном случае Батареи в квартире остывают, и происходит процесс теплосъема, далее чтобы их заново нагреть до нужной температуры надо подогреть воду которая циркулирует в замкнутой системе отопления. Эта вода как раз и подогревается тепловой энергией. При этом в домах отапливаются так же места общего пользования, т.е. если допустим в местах общего пользования будут открыты окна, то вы будете топить улицу, соответственно теплосъем батарей в местах общего пользования увеличивается, что соответственно ведет к увеличению потребления тепловой энергии. По факту Вы топите улицу, и весь этот процесс регистрируется теплосчетчикомт. .е растет количество Гкал потребленной всем домом.
Горячая вода
Так же и по горячей воде, если там проживают люди, они пользуются горячей водой, соответственно как я писал выше 1 куб горячей воды это 0,055 Гкал. По факту получается, что Вы платите за тепловую энергию, которая нагревает Всем холодную воду до горячей, и отдельно за ХВС, чего быть не должно! Т.е. если сосед потребил за месяц 10 м3 горячей воды, то тепловую энергию которая пошла на подогрев 10 м3 холодной воды, разделят на всю жилую площадь дома, т.е. ВЫ в данном случае за него тоже платите.
Вообще я так понял надо в ФАС писать.
Вот схема как происходит оплата: http://fotki.yandex.ru/users/zakupki50/ ... 06/?page=5 Это схема подачи теплоносителя: http://fotki.yandex.ru/users/zakupki50/ ... 05/?page=5
Итак на примере: В вашем доме по ул. Фомушина стоит узел учета тепловой энергии (теплосчетчик на весь дом) который регистрирует показания тепловой энергии. Т.е. разница между подачей и обраткой. При этом система закрытая, т.е. вода из трубы которая входит в дом, в доме не расходуется. Тепловая энергия приходит в дом в одной трубе, далее она в специальных устройствах (теплообменных аппаратах, в народе бойлерах) нагревает холодную воду до горячей, и холодную воду до отопления.
Весь процесс передачи тепла на нагрев холодного участка называется теплосъемом.
Отопление.
В данном случае Батареи в квартире остывают, и происходит процесс теплосъема, далее чтобы их заново нагреть до нужной температуры надо подогреть воду которая циркулирует в замкнутой системе отопления. Эта вода как раз и подогревается тепловой энергией. При этом в домах отапливаются так же места общего пользования, т.е. если допустим в местах общего пользования будут открыты окна, то вы будете топить улицу, соответственно теплосъем батарей в местах общего пользования увеличивается, что соответственно ведет к увеличению потребления тепловой энергии. По факту Вы топите улицу, и весь этот процесс регистрируется теплосчетчикомт. .е растет количество Гкал потребленной всем домом.
Горячая вода
Так же и по горячей воде, если там проживают люди, они пользуются горячей водой, соответственно как я писал выше 1 куб горячей воды это 0,055 Гкал. По факту получается, что Вы платите за тепловую энергию, которая нагревает Всем холодную воду до горячей, и отдельно за ХВС, чего быть не должно! Т.е. если сосед потребил за месяц 10 м3 горячей воды, то тепловую энергию которая пошла на подогрев 10 м3 холодной воды, разделят на всю жилую площадь дома, т.е. ВЫ в данном случае за него тоже платите.
Вообще я так понял надо в ФАС писать.
мало кто хочет добиваться своего в полном объеме и от этого становится грустно
#2922
Я задавал Татьяне Ивановне вопрос по поводу ежемесячного увеличения оплаты за тепло. Ответ: -" такие показания дают приборы учета." Вопрос:-"почему они увеличиваются каждый месяц, ведь горючее батареи не становятся." Ответ:-"Не знаю!" Показал им незамерзающий всю зиму ручеёк текущий от колодца, что находится за мусорным контейнером у дома 8/1, вода в нем вроде перестала течь теперь. Не туда ли убегало наше тепло? Единственное могу отметить - горючая вода стала действительно горючей, хоть и постоянные перебои с ней. После каждого отключению света УК вручную запускает ГВС, правда не всегда удачно. А жилинспекцию обращался ещё до Нового Года, пришли, сделали замеры температуры воздуха в квартире и температуры ГВС. Воздух, на тот момент +14,2 ГВС +42,6. А по ГОСТу, в угловой квартире, воздух не менее 20-ти, ГВС не менее 60-ти. Дали время УК на устранение до 15.01.13. Пришли с контрольным замером в первых числах февраля. Результат : воздух 17,6 ГВС около 50-ти. УК оштрафована на 10тыс. руб. И кроме увеличения температуры ГВС, ничего не менялось. Проблемы индейцев, шерифа не ... ! Тепло в квартиру буду загонять заменой радиаторов. Другого способа похоже не найти.
Добавлено спустя 1 минуту 47 секунд:
Прошу прошения за описки, пишу с телефона. Вода не горючая, а горячая конечно!!!
Добавлено спустя 1 минуту 47 секунд:
Прошу прошения за описки, пишу с телефона. Вода не горючая, а горячая конечно!!!

#2923
Всем привет, ребят, может уже 100 раз обсуждалось, но я че-то полистала и не нашла то, что надо, если не трудно подскажите кто-нибудь перечень документво для приватизации? Я вычитала, что надо из всех мест, где проживали аж с 1991 года сделать выписки, типо что сейчас там не живем и не прописаны, и не имеем там собственности, разъясните, плииз))?
- snaiper1960
- Заслуженный участник
- Сообщения: 1630
- Зарегистрирован: 25 авг 2009, 00:43
- Контактная информация:
#2925
На это был приблизительно вот такой ответ:Горячая вода
Так же и по горячей воде, если там проживают люди, они пользуются горячей водой, соответственно как я писал выше 1 куб горячей воды это 0,055 Гкал. По факту получается, что Вы платите за тепловую энергию, которая нагревает Всем холодную воду до горячей, и отдельно за ХВС, чего быть не должно! Т.е. если сосед потребил за месяц 10 м3 горячей воды, то тепловую энергию которая пошла на подогрев 10 м3 холодной воды, разделят на всю жилую площадь дома, т.е. ВЫ в данном случае за него тоже платите.
Может и действительно, перерасчета на увеличение за 1 куб. ГВС не будет, раз его включили в отопление. Тогда по деньгам вроде уравнивается сумма.В домуправлении говорили, что в январе за горячую воду нам насчитают по счетчику горячей воды, но как за холодную воду (по 18,21 р за куб), а в счет за отопление опять включат плату за "подогрев" холодной воды до горячей.
Диалог представителя УК с жильцами!Вопрос:-"почему они увеличиваются каждый месяц, ведь горючее батареи не становятся."
Ответ:-"Не знаю!"
И за такой диалог, нужно давать ответы на вопросы в другом месте: "А для чего Вы здесь посажены, товарищи-господа, если Вы ничего не знаете?
Одним словом, "поле не паханное" или "в мутной воде"....
Это почти во всех не заселенных квартирах и полупустых подъездах - сквозняки гуляют и окна нараспашку!т.е. если допустим в местах общего пользования будут открыты окна, то вы будете топить улицу, соответственно теплосъем батарей в местах общего пользования увеличивается, что соответственно ведет к увеличению потребления тепловой энергии. По факту Вы топите улицу, и весь этот процесс регистрируется теплосчетчикомт. .е растет количество Гкал потребленной всем домом.

Добавлено спустя 22 минуты 10 секунд:
По Калужскому суду вот здесь писал уважаемый Призрак:если не трудно подскажите кто-нибудь перечень документво для приватизации? Я вычитала, что надо из всех мест, где проживали аж с 1991 года сделать выписки, типо что сейчас там не живем и не прописаны, и не имеем там собственности, разъясните, плииз))?
Калугас прошлых мест проживания не надо ничего.
И еще для информации вот здесь посмотрите:
http://psh.spb.sudrf.ru/modules.php?nam ... ion&id=304
"Не мотай на ус то, что тебе вешают на уши!"
-
- Участник
- Сообщения: 85
- Зарегистрирован: 27 сен 2012, 17:58
- Откуда: Мск
#2926
раз его включили в отопление
Его не включали, ГВС автоматически в тепловой энергии.
Вы поймите самое главное, что в оплате за тепловую энергию около 30% Гкал это то, что идет на горячую воду, и вы это оплачиваете вне зависимости пользуетесь горячей водой или нет.
Добавлено спустя 1 минуту 38 секунд:
Так же по вопросам организации ТСЖ, или если уже жалобы на УК не помогают, можно обратиться к Вячеславу Горбатину.
Его не включали, ГВС автоматически в тепловой энергии.
Вы поймите самое главное, что в оплате за тепловую энергию около 30% Гкал это то, что идет на горячую воду, и вы это оплачиваете вне зависимости пользуетесь горячей водой или нет.
Добавлено спустя 1 минуту 38 секунд:
Так же по вопросам организации ТСЖ, или если уже жалобы на УК не помогают, можно обратиться к Вячеславу Горбатину.
мало кто хочет добиваться своего в полном объеме и от этого становится грустно
-
- Активный участник
- Сообщения: 161
- Зарегистрирован: 25 янв 2010, 23:36
- Откуда: Правый берег г. Калуга
#2927
Вот так и получается, что платим за горячую воду дважды, первый раз за гигакалорию, второй раз за воду, а летом все изменится не так сильно, и опять будем платить за гигакалорию и за воду, ну и где логика.
-
- Участник
- Сообщения: 85
- Зарегистрирован: 27 сен 2012, 17:58
- Откуда: Мск
#2928
Логика в том, что Вы должны платить за коммунальную УСЛУГУ в виде горячего водоснабжения и платить по показаниям индивидуального прибора учета за м3. Поскольку горячая вода готовится с использованием общедомового имущества дома, то стоимость 1м3 горячей воды определяется = Цена 1м3 холодной воды + стоимость тепловой энергии которая тратится на подогрев холодной воды до норматива 60 гр. (из подсчетов выше 0,055 Гкал) Стоиомость 1 Гкал 1544,29 руб Итого = 18,21 + 0,055*1544,29 = 103,15 руб стоит 1 м3 горячей воды. Расчетами и выставлением счетов за горячую воду должна заниматься УК.
А сейчас происходит оплата за тепловую энергию, вы платите за все тепло, вне зависимости от индивидуальных условий. Т. е. к примеру 1 квартира потребила 1 м3 горячей воды, другая 2 квартира 9 м3 Итого 10, а платить за тепловую энергию будут поровну. Получается 1 квартира переплачивает в 5 раз, т.е платит вместо 84,93 рублей платит 424,68.
А сейчас происходит оплата за тепловую энергию, вы платите за все тепло, вне зависимости от индивидуальных условий. Т. е. к примеру 1 квартира потребила 1 м3 горячей воды, другая 2 квартира 9 м3 Итого 10, а платить за тепловую энергию будут поровну. Получается 1 квартира переплачивает в 5 раз, т.е платит вместо 84,93 рублей платит 424,68.
мало кто хочет добиваться своего в полном объеме и от этого становится грустно
-
- Активный участник
- Сообщения: 161
- Зарегистрирован: 25 янв 2010, 23:36
- Откуда: Правый берег г. Калуга
#2929
вот и получается что это близко к цене за 1 м3 горячей воды, а тепловую энергию раскидывают на тех кто прописан, по нашему дому 10 на фомушина, это где-то 100 квартир из 117 существующих, а как быть с квартирами которые стоят пустые, они же тоже отапливаются, получается платим и за них тоже, я в эту зиму в соседней пустой квартире несколько раз закрывал окно, а УК до нас дела нет, их больше ветеранский дом интересует, как бы что не получилось там.
Добавлено спустя 2 минуты 5 секунд:
и разделения по холодной и горячей воде вроде тоже нет, ввод то один,
Добавлено спустя 2 минуты 5 секунд:
и разделения по холодной и горячей воде вроде тоже нет, ввод то один,
-
- Участник
- Сообщения: 85
- Зарегистрирован: 27 сен 2012, 17:58
- Откуда: Мск
#2931
тепловую энергию раскидывают на тех кто прописан, это грубое нарушение всех норм права. Это карается ГК РФ, УК РФ.
Плату в зависимости от количества прописанных людей в квартире могут взимать:
по холодной, горячей воде, водоотведению, газу в случае отсутствия индивидуальных приборов учета;
Вывоз мусора и захоронение на ТБО (при установлении такого тарифа на уровне г. Калуги), а так:
Тепловую энергию раскидывают в зависимости от жилой площади собственника /нанимателя/ , т.е. даже на пустующие квартиры начисляется тепловая энергия по отношению к м2. Их оплачивает собственник. Вы оплачивает только долю своей квартиры в общей квадратуре дома. Другое дел, что количество потребленной тепловой энергии за период зависит от всех собственников, в том числе за открыте окна и т.д.)
Надо двигаться к организации ТСЖ, тем более на Фомушина комплекс однотипных домов.
В дом входит только три трубы: Холодная вода. Подающая труба (тепловой энергии), обратка труба (тепловая энергия)
Повторюсь, вы не должны платить за тепловую энергию, т.к. это ресурс, из которого на общедомовом имуществе дома, конкретно теплообменном аппарате производится отдельные две услуги: Отопление и ГВС.
И вы должны платить за них по отдельности. В частности, я приводил пример, что сейчас если вы расходуете горячей воды 1м3 в месяц, а сосед 9 м3, то вы по факту платите и за соседа. (по аналогии выше)
Плату в зависимости от количества прописанных людей в квартире могут взимать:
по холодной, горячей воде, водоотведению, газу в случае отсутствия индивидуальных приборов учета;
Вывоз мусора и захоронение на ТБО (при установлении такого тарифа на уровне г. Калуги), а так:
Тепловую энергию раскидывают в зависимости от жилой площади собственника /нанимателя/ , т.е. даже на пустующие квартиры начисляется тепловая энергия по отношению к м2. Их оплачивает собственник. Вы оплачивает только долю своей квартиры в общей квадратуре дома. Другое дел, что количество потребленной тепловой энергии за период зависит от всех собственников, в том числе за открыте окна и т.д.)
Надо двигаться к организации ТСЖ, тем более на Фомушина комплекс однотипных домов.
В дом входит только три трубы: Холодная вода. Подающая труба (тепловой энергии), обратка труба (тепловая энергия)
Повторюсь, вы не должны платить за тепловую энергию, т.к. это ресурс, из которого на общедомовом имуществе дома, конкретно теплообменном аппарате производится отдельные две услуги: Отопление и ГВС.
И вы должны платить за них по отдельности. В частности, я приводил пример, что сейчас если вы расходуете горячей воды 1м3 в месяц, а сосед 9 м3, то вы по факту платите и за соседа. (по аналогии выше)
- snaiper1960
- Заслуженный участник
- Сообщения: 1630
- Зарегистрирован: 25 авг 2009, 00:43
- Контактная информация:
#2932
Какой предпринять следующий шаг?тепловую энергию раскидывают на тех кто прописан, это грубое нарушение всех норм права. Это карается ГК РФ, УК РФ.


Чем сможем это доказать при обращении в жилинспекцию?

Прокуратура без акта жилинспекции и пальцем не пошевелит.

"Не мотай на ус то, что тебе вешают на уши!"
-
- Участник
- Сообщения: 85
- Зарегистрирован: 27 сен 2012, 17:58
- Откуда: Мск
#2933
Andrey_XXI писал(а):
тепловую энергию раскидывают на тех кто прописан, это грубое нарушение всех норм права. Это карается ГК РФ, УК РФ.
я не правильно выразился:
это грубое нарушение всех норм права. Это карается ГК РФ, УК РФ.а тепловую энергию раскидывают на тех кто прописан, по нашему дому 10 на фомушина
я не думаю, что УК так поступает.
У вас есть платежный документ в котором указана жилая площадь вашей квартиры и количество Гкал. Вы можете запросить у МУП Калугатеплосеть количество Гкал за отчетный период и узнать суммарную жилую площадь дома, затем сравнить путем вычислений, правильно ли все посчитано.Чем сможем это доказать при обращении в жилинспекцию?
Я сегодня общался с товарищем. Он сказал, что я не правильно написал письмо в прокуратуру, поскольку я просил проверить законность, а не сразу писал что нарушается закон, поэтому так и отреагировали.Прокуратура без акта жилинспекции и пальцем не пошевелит.
Добавлено спустя 1 минуту 1 секунду:
Просто если УК раскидывает показания на только проживающих, то это серьезные штрафы.
Добавлено спустя 1 минуту 59 секунд:
Это пример схемы, которая может быть реализована
Добавлено спустя 41 секунду:
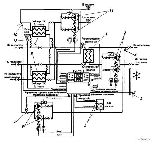
Принципиальная схема применения автоматического регулятора РУНТ 312 в ЦТП для теплоснабжения систем отопления и горячего водоснабжения зданий: 1 - водо-водяной теплообменник для нагрева циркуляционной воды в системе отопления здания; 2 - два циркуляционных насоса (один запасной) с электронным управлением частоты вращения для системы отопления; 3 - датчик контроля температуры наружного воздуха; 4 - датчик контроля начальной температуры воды в системе отопления; 5 - датчик контроля уровня воды в системе отопления; 6 - два подпиточных насоса (один резервный) подачи воды из системы теплоснабжения для подпитки контура циркуляции системы отопления; 7 - автоматический запорный клапан на трубопроводе забора подпиточной воды из обратного трубопровода системы централизованного теплоснабжения; 8 - водо-водяной теплообменник первой ступени нагрева водопроводной воды на горячее водоснабжение здания; 9 - водо-водяной теплообменник второй ступени нагрева водопроводной воды на горячее водоснабжение здания; 10 - датчик контроля температуры воды горячего водоснабжения на уровне 60 °С; 11 - насосы (один резервный) циркуляции воды в системе горячего водоснабжения здания; 12 - автоматический вентиль на трубопроводе подачи горячей воды из подающего трубопровода сети теплоснабжения
мало кто хочет добиваться своего в полном объеме и от этого становится грустно
- snaiper1960
- Заслуженный участник
- Сообщения: 1630
- Зарегистрирован: 25 авг 2009, 00:43
- Контактная информация:
#2934
Для простого жильца это сложно - здесь без специального знания сразу и не "въедешь"Принципиальная схема применения автоматического регулятора РУНТ 312 в ЦТП

А вот это:
более приземленный вариант! И опять же это можно сделать через обращение в соответствующее отделение жилинспекции или официальным заказным письмом с уведомлением...У вас есть платежный документ в котором указана жилая площадь вашей квартиры и количество Гкал. Вы можете запросить у МУП Калугатеплосеть количество Гкал за отчетный период и узнать суммарную жилую площадь дома, затем сравнить путем вычислений, правильно ли все посчитано.
Но инициативных товарищей пока на Фомушина, смотрю, маловато! Пока, маловато!

"Не мотай на ус то, что тебе вешают на уши!"
-
- Участник
- Сообщения: 85
- Зарегистрирован: 27 сен 2012, 17:58
- Откуда: Мск
#2935
Не обязательно обращаться в жилинспекцию. Вы сами можете отправить по почте в МупКалугатеплосеть письмо с требованием предоставить сведения о потребленной тепловой энергии в вашем доме за январь 2013, или же приехать в секретариат и отдать под подпись на копии, о том что приняли. Далее как получите сведения, уже наверное прекрасно знаете, какие планировки у Вас в доме и сколько комнатных квартир, можно вычислить общую жилую площадь дома. Соответственно берете показания за январь допустим 260 Гкал. делите на общую жилую площадь дома допустим 6860.60 м2 (пример на http://maps.yandex.ru/?ll=36.196042%2C5 ... 4493905142 дом 79 2ух подъездный 17 этажный проектная жилая площадь 6860,60).
Итого получаем расход тепловой энергии на жилую площадь 1 м2 = 260/6860,60 = 0,0379 Гкал/м2
Затем умножаете свою квадратуру жилой площади на расход/м2, как я понял из платежки у Вас 59,6 м2 = 59,6 * 0,0379 = 2,259 Гкал должно было быть израсходовано тепловой энергии, при условии что на весь дом пришлось 260 Гкал.
Поэтому по аналогии Вам надо узнать, сколько пришлось Гкал за январь и сделать расчет. Должно все сойтись.
Добавлено спустя 3 минуты 25 секунд:
Просто, у проживающих на Фомушина отличный оперативный простор для организации ТСЖ.
Во первых дома однотипные, во вторых можно будет проводить энергосервисные контракты, для энергосбережения в ваших домах.
Итого получаем расход тепловой энергии на жилую площадь 1 м2 = 260/6860,60 = 0,0379 Гкал/м2
Затем умножаете свою квадратуру жилой площади на расход/м2, как я понял из платежки у Вас 59,6 м2 = 59,6 * 0,0379 = 2,259 Гкал должно было быть израсходовано тепловой энергии, при условии что на весь дом пришлось 260 Гкал.
Поэтому по аналогии Вам надо узнать, сколько пришлось Гкал за январь и сделать расчет. Должно все сойтись.
Добавлено спустя 3 минуты 25 секунд:
Просто, у проживающих на Фомушина отличный оперативный простор для организации ТСЖ.
Во первых дома однотипные, во вторых можно будет проводить энергосервисные контракты, для энергосбережения в ваших домах.
мало кто хочет добиваться своего в полном объеме и от этого становится грустно
#2937
Обращаюсь к жителям дома №10 по улице Фомушина.У вас работает вентиляция в квартирах?На прошлой неделе приезжали,поняли,что вентиляция не пашет у нас в среднем подъезде,а как обстоит дело в других квартирах?
- snaiper1960
- Заслуженный участник
- Сообщения: 1630
- Зарегистрирован: 25 авг 2009, 00:43
- Контактная информация:
#2938
Отдельная квитанция за коммуналку. Там и свет по счетчику, показания которого Вы вписываете в предыдущую квитанцию. Мне приходят три:А как платить за свет?
1. Коммуналка
2. Отопление
3. Домофон.
дом 8 корп.1
Плачу через терминал Сбербанка
К Татьяне Ивановне в ДУ обращались?Мне никаких квитанций не приходит.
"Не мотай на ус то, что тебе вешают на уши!"
#2939
Доброго времени суток! Что бы узнать работает ли вентиляция сначала посветите в решетку фонариком и посмотрите есть ли там вообще вентиляционное отверстие за решеткой (у нас просто было углубление в стене без сквозного отверстия, а в другом месте было маленькое отверстие см 5 не больше), если все у Вас в порядке, то откройте окно и приложите кусочек бумаги. Должно тянуть. В домах со стеклопакетами как правило вентиляция тянет если есть приток воздуха, а если все окна закрыты, то тянуть не будет...У вас работает вентиляция в квартирах?На прошлой неделе приезжали,поняли,что вентиляция не пашет
#2940
А зимой что задыхаться народ будет,если окна закрыты будут?А в ванной комнате вообще "кирдык" тогда?Отсюда и сырость,и плесень.У нас в нынешней квартире вентиляция работает и с закрытым окном.Лист бумаги прикладываем и он прилипает к вытяжке.Вот это норма.Если вентиляция ломается,то все запахи с нижних этажей тянутся: курево,запах еды и т.д.Кошмар просто.В домах со стеклопакетами как правило вентиляция тянет если есть приток воздуха, а если все окна закрыты, то тянуть не будет...
Вернуться в «ОБСТАНОВКА С ЖИЛЬЕМ ПО ГОРОДАМ»
Кто сейчас на конференции
Сейчас этот форум просматривают: нет зарегистрированных пользователей и 8 гостей